產品介紹
本機組是一種可以同時完成干燥和造粒的裝置。按工藝要求可以調節料液泵的壓力、流量、噴孔的大小,得到所需的按一定大小比例的球形顆粒。
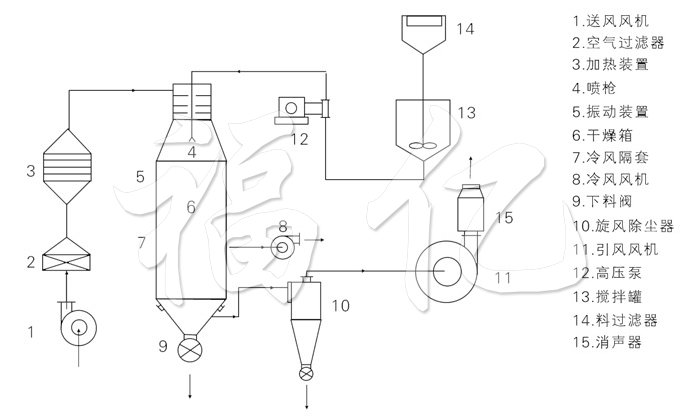
工作原理
本機組工作過程為料液通過隔膜泵高壓輸入,噴出霧狀液滴,然后同熱空氣并流下降,大部分粉粒由塔底排料口收集,廢氣及其微小粉末經旋風分離器分離,廢氣由抽風機排出,粉末由設在旋風分離器下端的授粉筒收集,風機出口還可裝備二級除塵裝置,回收率在96-98%以上。
結構示意圖

性能特點
◎干燥速度快,料液經霧化后表面積大大增加,在熱風氣流中,瞬間就可蒸發95%-98%的水份,完成干燥的時間僅需要十幾秒到數十秒種,特別適用于熱敏性物料的干燥。
◎所有產品為球狀顆粒,粒度均勻,流動性好,溶解性好,產品純度高,質量好。
◎使用范圍廣,根據物料的特性,可以用熱風干燥, 也可以用冷風造粒,對物料的適應性強。
◎操作簡單穩定,控制方便,容易實現自動化作業。
適應物料
噴霧干燥粒:
◎化工:有催化劑、樹脂、合成洗衣粉、油脂類、硫 銨、染料、染料中間體、白碳黑、石墨、磷銨等。
◎食品:氨基酸及類似物、調味料、蛋白質、淀粉、乳制品、咖啡抽取物、魚粉、肉精等。
◎制藥:中成藥、農藥、抗生素、醫藥沖劑等。
◎陶瓷:氧化鎂、瓷土、各種金屬氧化物、白云石等。
◎噴霧造粒:各種肥體、氧化鋁、陶瓷粉、制藥、重金屬超硬鋼、化肥、粒狀洗衣粉、中成藥。
◎噴霧冷卻造粒:胺基脂肪酸、石蠟、甘油酸脂、牛脂等。噴霧結晶、噴霧濃縮、噴霧反應等方面經常用到。
技術規格
| 型號 | 單位 | 50 | 100 | 150 | 200 | 300 | 500 | 1000 |
| 水份蒸發量 | kg | 50 | 100 | 150 | 200 | 300 | 500 | 1000 |
| 外形尺寸(Ф×H) | mm | 1600×8900 | 2000×11500 | 2400×13500 | 2800×14800 | 3200×15400 | 3800×1880 | 4600×22500 |
| 高壓泵壓力 | mPa | 2~10 | ||||||
| 功率 | KW | 8.5 | 14 | 22 | 24 | 30 | 82 | 30 |
| 進風溫度 | oC | 140~350 | ||||||
| 產品含水量 | % | <5(可達0.5) | ||||||
| 物料回收 | % | >97 | ||||||
| 電加熱 | KW | 75 | 120 | 150 | 溫度低于200時,具體按實際技術 | |||
| 電加蒸氣 | Mpa+KW | 0.5+54 | 0.6+90 | 0.6+108 | ||||
| 熱風爐 | Kcal/h | 100000 | 150000 | 200000 | 300000 | 400000 | 500000 | 1200000 |
★以上蒸發量是^大蒸發量。